Kelompok 3
Oleh :
Galih T. P.
Ade Tsani S.
Husni M. K.
Nisa N.
Sakina A. N.
Kelas X-1
KATA PENGANTAR
Pertama-tama penulis disini ingin memanjatkan rasa syukur kepada Allah SWT atas segala hikmat dan karunianya yang telah di berikan-nya kepada penulis,sehingga penulis dapat menyelesaikan penulisan makalah ini hingga selesai.adapun maksud dan tujuan dari penulisan makalah yangberjudul “CARA MENGOLAH MINYAK BUMI”ini,untuk memenuhi tugas KIMIA.Tidak lupa pula,disini penulis menyadari bahwa hasil makalah ini masih banyak terdapat kekurangan-kekurangan dan kesalahan-kesalahan yang ada,sehingga di mana penulis sangat mengharapkan adanya saran-saran dan kritik-kritik yang membangun guna terciptanya hasil yang sempurna dan bermanfaat bagi pembaca dan penulis.akhir kata disini penulis mengucapkan banyak terima kasih.
Ciamis, April 2012
Penulis
DAFTAR ISI
KATA PENGANTARDAFTAR ISI i
Proses pengolahan minyak bumi 1
1. Destilasi 2
2. Cracking 4
3. Reforming 5
4. Alkilasi dan Polimerisasi 6
5. Treating 7
6. Blending 8
DAFTAR PUSTAKA
PROSES PENGOLAHAN MINYAK BUMI
Minyak bumi biasanya berada 3-4 km di bawah permukaan laut. Minyak bumi diperoleh dengan membuat sumur bor. Minyak mentah yang diperoleh ditampung dalam kapal tanker atau dialirkan melalui pipa ke stasiun tangki atau ke kilang minyak.
Minyak mentah (cude oil) berbentuk cairan kental hitam dan berbau kurang sedap.
Minyak mentah belum dapat digunakan sebagai bahan bakar maupun untuk keperluan lainnya, tetapi harus diolah terlebih dahulu. Minyak mentah mengandung sekitar 500 jenis hidrokarbon dengan jumlah atom C-1 sampai 50. Titik didih hidrokarbon meningkat seiring bertambahnya jumlah atom C yang berada di dalam molekulnya. Oleh karena itu, pengolahan minyak bumi dilakukan melalui destilasi bertingkat, dimana minyak mentah dipisahkan ke dalam kelompok-kelompok (fraksi) dengan titik didih yang mirip.
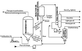
Secara umum Proses Pengolahan Minyak Bumi digambarkan sebagai berikut:
- Minyak Mentah
- Penyimpanan
- Penghilangan Garam
- Destilsi Frasinasi
- Fraksi Berat dan Ringan
- Proses Hidrokarbon: Craking; Reforming ;Pemurnian ;Pemurnian ;Pencampuran
- Produk akhir minyak bumi
Proses Pengolahan Minyak Bumi
1. DESTILASI
Destilasi adalah pemisahan fraksi-fraksi minyak bumi berdasarkan perbedaan titik didihnya. Dalam hal ini adalah destilasi fraksinasi. Mula-mula minyak mentah dipanaskan dalam aliran pipa dalam furnace (tanur) sampai dengan suhu ± 370°C. Minyak mentah yang sudah dipanaskan tersebut kemudian masuk kedalam kolom fraksinasi pada bagian flash chamber (biasanya berada pada sepertiga bagian bawah kolom fraksinasi). Untuk menjaga suhu dan tekanan dalam kolom maka dibantu pemanasan dengan steam (uap air panas dan bertekanan tinggi).
Minyak mentah yang menguap pada proses destilasi ini naik ke bagian atas kolom dan selanjutnya terkondensasi pada suhu yang berbeda-beda. Komponen yang titik didihnya lebih tinggi akan tetap berupa cairan dan turun ke bawah, sedangkan yang titik didihnya lebih rendah akan menguap dan naik ke bagian atas melalui sungkup-sungkup yang disebut sungkup gelembung. Makin ke atas, suhu yang terdapat dalam kolom fraksionasi tersebut makin rendah, sehingga setiap kali komponen dengan titik didih lebih tinggi akan terpisah, sedangkan komponen yang titik didihnya lebih rendah naik ke bagian yang lebih atas lagi. Demikian selanjutnya sehingga komponen yang mencapai puncak adalah komponen yang pada suhu kamar berupa gas. Komponen yang berupa gas ini disebut gas petroleum, kemudian dicairkan dan disebut LPG (Liquified Petroleum Gas).
Fraksi minyak mentah yang tidak menguap menjadi residu. Residu minyak bumi meliputi parafin, lilin, dan aspal. Residu-residu ini memiliki rantai karbon sejumlah lebih dari 20.
Fraksi minyak bumi yang dihasilkan berdasarkan rentang titik didihnya antara lain sebagai berikut :
1. Gas
Rentang rantai karbon : C1 sampai C5
Trayek didih : 0 sampai 50°C
2. Gasolin (Bensin)
Rentang rantai karbon : C6 sampai C11
Trayek didih : 50 sampai 85°C
3. Kerosin (Minyak Tanah)
Rentang rantai karbon : C12 sampai C20
Trayek didih : 85 sampai 105°C
4. Solar
Rentang rantai karbon : C21 sampai C30
Trayek didih : 105 sampai 135°C
5. Minyak Berat
Rentang ranai karbon : C31 sampai C40
Trayek didih : 135 sampai 300°C
6. Residu
Rentang rantai karbon : di atas C40
Trayek didih : di atas 300°C
Fraksi-fraksi minyak bumi dari proses destilasi bertingkat belum memiliki kualitas yang sesuai dengan kebutuhan masyarakat, sehingga perlu pengolahan lebih lanjut yang meliputi proses cracking, reforming, polimerisasi, treating, dan blending.
2. CRACKING
Setelah melalui tahap destilasi, masing-masing fraksi yang dihasilkan dimurnikan (refinery)
Cracking adalah penguraian molekul-molekul senyawa hidrokarbon yang besar menjadi molekul-molekul senyawa hidrokarbon yang kecil.
Contoh cracking ini adalah pada pengolahan minyak solar atau minyak tanah menjadi bensin. Proses ini terutama ditujukan untuk memperbaiki kualitas dan perolehan fraksi gasolin (bensin). Kualitas gasolin sangat ditentukan oleh sifat anti knock (ketukan) yang dinyatakan dalam bilangan oktan. Bilangan oktan 100 diberikan pada isooktan (2,2,4-trimetil pentana) yang mempunyai sifat anti knocking yang istimewa, dan bilangan oktan 0 diberikan pada n-heptana yang mempunyai sifat anti knock yang buruk. Gasolin yang diuji akan dibandingkan dengan campuran isooktana dan n-heptana. Bilangan oktan dipengaruhi oleh beberapa struktur molekul hidrokarbon.
Terdapat 3 cara proses cracking, yaitu :
1. Cara panas (thermal cracking), yaitu dengan penggunaan suhu tinggi dan tekanan yang rendah.
Contoh reaksi-reaksi pada proses cracking adalah sebagai berikut :
2. Cara katalis (catalytic cracking), yaitu dengan penggunaan katalis. Katalis yang digunakan biasanya SiO2 atau Al2O3 bauksit. Reaksi dari perengkahan katalitik melalui mekanisme perengkahan ion karbonium. Mula-mula katalis karena bersifat asam menambahkna proton ke molekul olevin atau menarik ion hidrida dari alkana sehingga menyebabkan terbentuknya ion karbonium :
3. Hidrocracking merupakan kombinasi antara perengkahan dan hidrogenasi untuk menghasilkan senyawa yang jenuh. Reaksi tersebut dilakukan pada tekanan tinggi. Keuntungan lain dari Hidrocracking ini adalah bahwa belerang yang terkandung dalam minyak diubah menjadi hidrogen sulfida yang kemudian dipisahkan.
3. REFORMING
Reforming adalah perubahan dari bentuk molekul bensin yang bermutu kurang baik (rantai karbon lurus) menjadi bensin yang bermutu lebih baik (rantai karbon bercabang). Kedua jenis bensin ini memiliki rumus molekul yang sama bentuk strukturnya yang berbeda. Oleh karena itu, proses ini juga disebut isomerisasi. Reforming dilakukan dengan menggunakan katalis dan pemanasan.
Contoh reforming adalah sebagai berikut :
Reforming juga dapat merupakan pengubahan struktur molekul dari hidrokarbon parafin menjadi senyawa aromatik dengan bilangan oktan tinggi. Pada proses ini digunakan katalis molibdenum oksida dalam Al2O3 atau platina dalam lempung.Contoh reaksinya :
4. ALKILASI dan POLIMERISASI
Alkilasi merupakan penambahan jumlah atom dalam molekul menjadi molekul yang lebih panjang dan bercabang. Dalam proses ini menggunakan katalis asam kuat seperti H2SO4, HCl, AlCl3 (suatu asam kuat Lewis). Reaksi secara umum adalah sebagai berikut:
Polimerisasi adalah proses penggabungan molekul-molekul kecil menjadi molekul besar. Reaksi umumnya adalah sebagai berikut :
Contoh polimerisasi yaitu penggabungan senyawa isobutena dengan senyawa isobutana menghasilkan bensin berkualitas tinggi, yaitu isooktana.
5. TREATING
Treating adalah pemurnian minyak bumi dengan cara menghilangkan pengotor-pengotornya. Cara-cara proses treating adalah sebagai berikut :
- Copper sweetening dan doctor treating, yaitu proses penghilangan pengotor yang dapat menimbulkan bau yang tidak sedap.
- Acid treatment, yaitu proses penghilangan lumpur dan perbaikan warna.
- Dewaxing yaitu proses penghilangan wax (n parafin) dengan berat molekul tinggi dari fraksi minyak pelumas untuk menghasillkan minyak pelumas dengan pour point yang rendah.
- Deasphalting yaitu penghilangan aspal dari fraksi yang digunakan untuk minyak pelumas
- Desulfurizing (desulfurisasi), yaitu proses penghilangan unsur belerang.
Sulfur merupakan senyawa yang secara alami terkandung dalam minyak bumi atau gas, namun keberadaannya tidak dinginkan karena dapat menyebabkan berbagai masalah, termasuk di antaranya korosi pada peralatan proses, meracuni katalis dalam proses pengolahan, bau yang kurang sedap, atau produk samping pembakaran berupa gas buang yang beracun (sulfur dioksida, SO2) dan menimbulkan polusi udara serta hujan asam. Berbagai upaya dilakukan untuk menyingkirkan senyawa sulfur dari minyak bumi, antara lain menggunakan proses oksidasi, adsorpsi selektif, ekstraksi, hydrotreating, dan lain-lain. Sulfur yang disingkirkan dari minyak bumi ini kemudian diambil kembali sebagai sulfur elemental.
Desulfurisasi merupakan proses yang digunakan untuk menyingkirkan senyawa sulfur dari minyak bumi. Pada dasarnya terdapat 2 cara desulfurisasi, yaitu dengan :
- Ekstraksi menggunakan pelarut, serta
- Dekomposisi senyawa sulfur (umumnya terkandung dalam minyak bumi dalam bentuk senyawa merkaptan, sulfida dan disulfida) secara katalitik dengan proses hidrogenasi selektif menjadi hidrogen sulfida (H2S) dan senyawa hidrokarbon asal dari senyawa belerang tersebut. Hidrogen sulfida yang dihasilkan dari dekomposisi senyawa sulfur tersebut kemudian dipisahkan dengan cara fraksinasi atau pencucian/pelucutan.
6. BLENDING
Proses blending adalah penambahan bahan-bahan aditif kedalam fraksi minyak bumi dalam rangka untuk meningkatkan kualitas produk tersebut. Bensin yang memiliki berbagai persyaratan kualitas merupakan contoh hasil minyak bumi yang paling banyak digunakan di barbagai negara dengan berbagai variasi cuaca. Untuk memenuhi kualitas bensin yang baik, terdapat sekitar 22 bahan pencampur yang dapat ditambanhkan pada proses pengolahannya.
Diantara bahan-bahan pencampur yang terkenal adalah tetra ethyl lead (TEL). TEL berfungsi menaikkan bilangan oktan bensin. Demikian pula halnya dengan pelumas, agar diperoleh kualitas yang baik maka pada proses pengolahan diperlukan penambahan zat aditif. Penambahan TEL dapat meningkatkan bilangan oktan, tetapi dapat menimbulkan pencemaran udara
DAFTAR PUSTAKA
http://kimia.upi.edu
http://chem-is-try.org











1 comments:
Apabila Anda mempunyai kesulitan dalam pemakaian / penggunaan chemical , atau yang berhubungan dengan chemical,oli industri, jangan sungkan untuk menghubungi, kami akan memberikan solusi Chemical yang tepat kepada Anda,mengenai masalah yang berhubungan dengan chemical.Harga
Terjangkau
Cost saving
Memberikan Solusi
Penawaran spesial
Hemat biaya Energi dan listrik
Mengurangi mikroba & menghilangkan lumut
Salam,
(Tommy.k)
WA:081310849918
Email: Tommy.transcal@gmail.com
Management
OUR SERVICE
Cooling tower Chemical Cleaning
Chiller Chemical Cleaning
AHU, Condensor Chemical Cleaning
Chemical Maintenance
Waste Water Treatment Plant Industrial & Domestic (WTP/WWTP/STP)
Garment wash,Eco Loundry,Paper Chemical,Textile Chemical,Degreaser & Floor Cleaner Plant,Kaporit tablet,cair & serbuk,Freon R 22 dll
Post a Comment